Описание
Характеристики
Отзывы
Описание

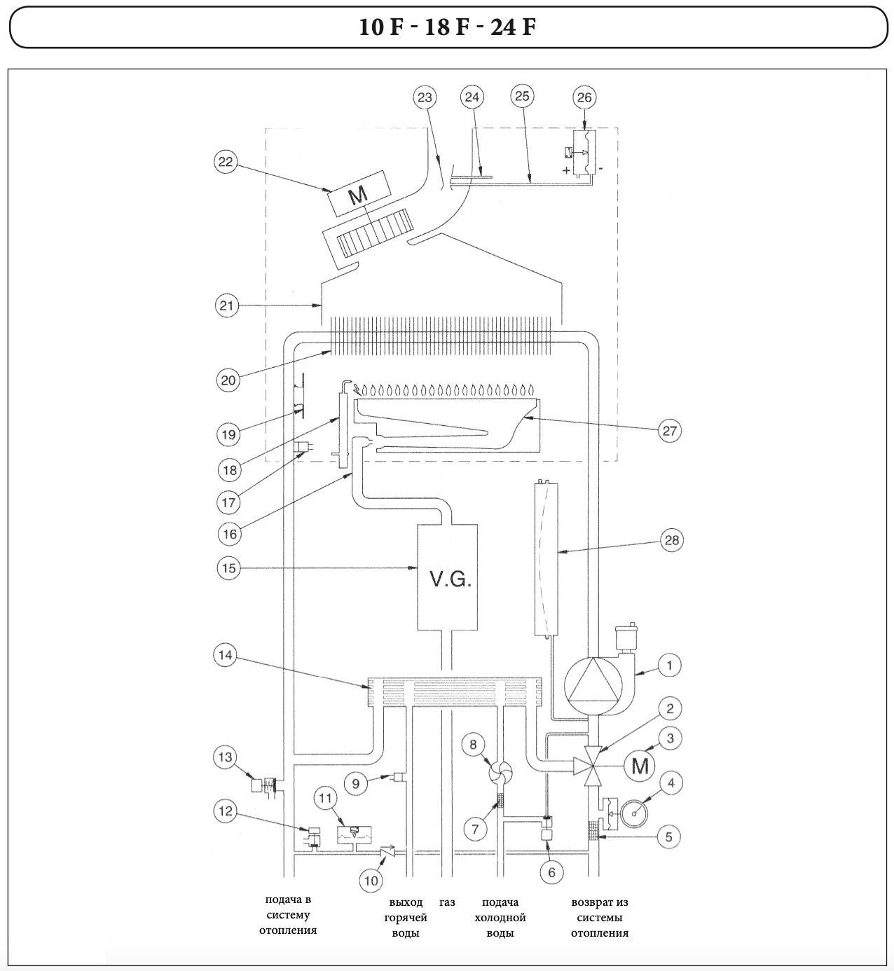
ГИДРАВЛИЧЕСКАЯ СИСТЕМА

- Гидравлическая группа из композитных материалов;
- Турбинный датчик протока горячей воды (расходомер);
- Энергосберегающий циркуляционный насос со встроенным автоматическим воздухоотводчиком;
- Первичный медный теплообменник, покрытый специальным составом для дополнительной защиты от коррозии;
- Вторичный пластинчатый теплообменник из нержавеющей стали (двухконтурные модели);
- Трехходовой клапан с электрическим сервоприводом (двухконтурные модели);
- Манометр;
- Автоматический байпас;
- Постциркуляция насоса;
- Фильтр на входе холодной воды;
- Возможность подключения к солнечным коллекторам.


ГАЗОВАЯ СИСТЕМА

- Непрерывная электронная модуляция пламени в режимах отопления и ГВС;
- Котлы адаптированы к российским условиям. Устойчиво работают при понижении входного давления природного газа до 5 мбар;
- Плавное электронное зажигание;
- Рассекатели пламени на горелке изготовлены из нержавеющей стали;
- Запатентованная система регулирования подачи воздуха (модели с закрытой камерой);
- Возможна перенастройка для работы на сжиженном газе.
ПАНЕЛЬ УПРАВЛЕНИЯ


ФУНКЦИОНАЛЬНАЯ СХЕМА


Характеристики
Тип
Котел
Бренд
Baxi
Серия
ECO 4s
Размещение
Настенный
Кол-во контуров
Одноконтурный
Тип котла
Газовый,
Турбированный
Мощность котла
24 кВт
Отапливаемая площадь
до 240 м²
Объем расширительного бака
6 литров
Материал теплообменника
Медь
Тип камеры сгорания
Закрытая
Подключение газа
3/4" НР
Подключение контура отопления (подача/обратка)
3/4" НР
Подключение водоснабжения
1/2" НР
КПД котла при 100% мощности
92,9%
Диаметр дымохода (коаксиальный, раздельный)
60/100мм, 80мм
Отзывы
Отзывов еще никто не оставлял
